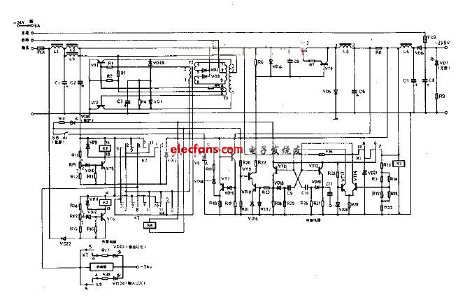
为了获得-23.5V的稳压输出,直接采用-24V工作电源作为稳压器的输入电压是不行的。这里用自激换流器所得电压与-24V工作电源电压叠加,从而提高了输入电压。电路工作原理如图499所示。由于VT1,VT2和相关元件构成自激换流器,产生交流电,其重复频率约为1KHZ的脉冲电压,经二极管VD2,VD3全波整流后加于电容器C4两端,它与电感L2送来的-24V工作电源电压相串联叠加,可获得约-40V电压送往稳压部分。
本电源用于稳定工作电源电压。当输入电压变化±10%时,输出电压变化少于±0.3V.本电源输出电流≤5A,它可分为输入和稳压部分。输入电压采用叠加方式,稳压采用开关方式。所以效率较高约为75~80%.以下分输入、稳压及附加电路三部分说明。
